短程蒸餾成套裝備
發布日期:2019-07-04 來源:sjhg
實物圖

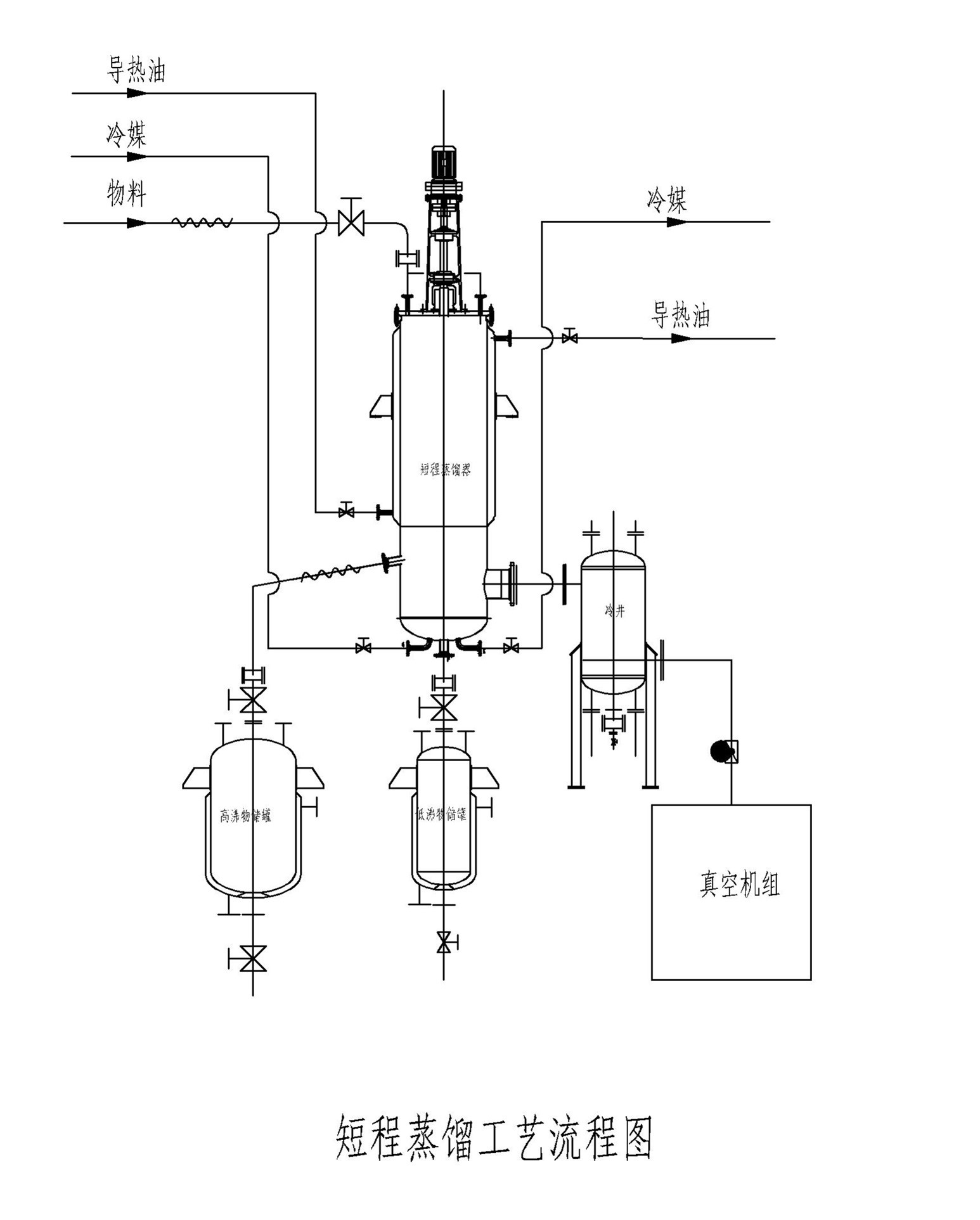
工藝流程圖

工作原理
短程蒸餾是一種特殊的液—液分離技術,它不同于傳統蒸餾依靠沸點差進行分離,而是靠不同物質分子在高真空下分子運動平均自由程的差別來進行分離(分子兩次碰撞之間走過的路程稱為自由程,而分子兩次碰撞之間走過的平均路程稱為平均自由程)。
當液體混合物沿加熱板流動并加熱,輕、重分子會逸出液面進入汽相,由于輕、重分子的平均自由程不同,因此,不同分子從液面逸出后移動的距離不同,如能適當地設置一塊冷凝板,則輕分子達到冷凝板被冷凝排出;而重分子達不到冷凝板沿加熱板排出。這樣,便可達到物質分離的目的。
該裝置獲得了國家知識產權局頒發的實用新型專利和發明專利,ZL2011 2 0318307.8;ZL2013 2 073534.6;獲得了國家高新技術產品稱號,同時在2013年也獲得了國家科委60萬元的創新獎勵。
應用范圍
廣泛應用于化工、醫藥、食品、化妝品、塑料、涂料中的高沸點、熱敏性、易氧化、易結垢物料的分離,如高碳醇、潤滑油、真空泵油、乳酸、魚肝油、氨基酸酯、天然或合成的維生素E油、環氧樹脂、農藥、化工醫藥中間體等等。
技術參數及特點
分子蒸餾適合分離分子量差別較大的液體混合物,不適合異構體分離。
操作溫度低(遠低于沸點)、真空度高(空載≤1Pa)、受熱時間短(以秒計)、分離效率高等,特別適用于高沸點、熱敏性、易氧化、易結垢物料的分離。
可有效的脫除低分子物質(脫臭)、重分子物質(脫色)及脫除混合物中雜質,適用于那些對外觀顏色要求高的物質的分離。
其分離過程為物理分離過程,可很好地保護被分離物質不被污染,特別是可保持天然提取物的原來品質。
分離程度高,高于傳統精餾及普通的薄膜蒸發器,同時在高真空下分離能耗很低。
處理能力:根據物料特性,按加熱面積計算,一般在40—60Kg/h.m2。
我公司可以根據貴方提供的物料及特性,用我們的中試裝置進行試驗,為您量身定制專用、可行、低成本費用的成套設備。



